Array ( [cat_id] => 46 [cat_name] => 品牌战略授权 [unique_id] => pinpaizhanlueshouquan [parent_id] => 0 [url] => http://www./product/pinpaizhanlueshouquan ) ABB Ability™管理-GA黄金甲官方网站
电能质量治理 电力能源管理 智能配电设备 机电传动自控 智慧数字电力 品牌战略授权
ABB Ability™管理

产品概述
ABB Ability是ABB从设备到边缘计算到云的跨行业、一体化的数字化解决方案和物联网平台。通过端到端数字化技术,在边缘计算和云端平台及应用上实现设备互联闭环,为客户提供真正的差异化服务。

性能特点

移动接入:您可以在任何地方使用手机访问平台并获取信息。

基于云接入:通过我们基于云的saas,可以降低您的设备IT投资,并以低资本投资实现即时可扩展性。

本地接入:通过我们的本地集成wed服务器从网络访问您的设备运行状况。

分析:利用我们现成的分析算法进行状态监测和能源监测。

网络安全:我们的解决方案在设计上是安全的,因为我们重视您的数据安全,不同访问级别(RBAC)

多站点:通过单个面板控制多个站点,比较各站点行业,并从单一界面生成报告。

物联网:结合基于行业标准协议的信息与运营技术(IT/OT),通过便于操作的安装流程和工具,实现可扩展性和可靠性。

人工智能:用于获取有用信息和建议的机器学习和人工智能算法。

功能介绍
1、能效体验

2、离线分析




2、在线监测



方案原理


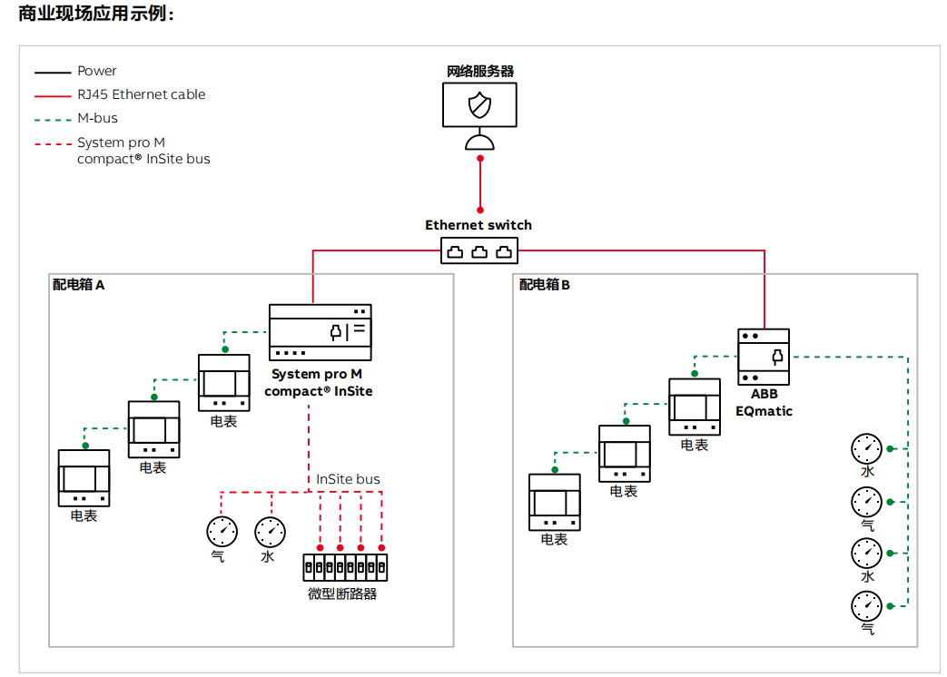
应用场景
关注能耗管理及资产运维的配电监控方案需求项目 
阶段性投入、注重投入回报和性价比,在经济性的条件下实现能效、资产管理及移动运维的项目 
使用ABB和电气方式改造三方设备的存量改造项目 
多站点项目监测需求 
标准化、或无非常强定制化需求的项目 

本地小型智能配电系统

现场应用

©2024 版权所有 GA黄金甲官方网站